УЗИП для защиты систем видеонаблюдения по 1-й коаксиальной линии. Волновое сопротивление 75 Ом. Номинальное напряжение сигнала 12 В. Разъемы типа BNC (F/F).
УЗИП серии H30, ТУ 3428-002-79740390-2007 предназначены для защиты видеоборудования по коаксиальным линиям 50 Ом и 75 Ом от импульсных перенапряжений (грозозащита, защита от электростатических разрядов и др.) в пределах 1 - 2 зон молниезащиты в соответствии с ГОСТ Р МЭК 62305-1.
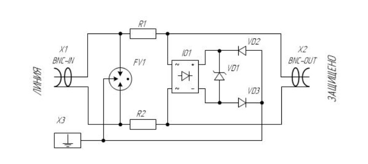
УЗИП H30, ТУ 3428-002-79740390-2007 предназначены для защиты оборудования по одной коаксиальной линии, например видеокамеры. • Размещены в корпусе для настенного крепления.
• Первая ступень защиты выполнена на газонаполненных разрядниках с Imax(8/20) = 5 кА, вторая на TVS-диодах с Робр. = 600 Вт.
• Выпускаются для линий с волновым сопротивлением 75 Ом.
• Выпускаются на номинальное рабочее напряжение Uo = 12 В, номинальный ток IL= 300 мА.
• Присоединения к коаксиальным линиям присоединяются с помощью BNC разъемов.
Сертификаты:
• cертификат соответствия требованиям ТР ТС 004/2011 «О безопасности низковольтного оборудования»
• сертификат соответствия системы менеджмента качества требованиям СТО Газпром 9001-2012
• сертификат соответствия системы менеджмента качества требованиям ГОСТ Р ИСО 9001-2015
• сертификат соответствия системы менеджмента качества требованиям ISO 9001:2015
Дополнительные принадлежности:
• прибор для диагностики УЗИП TESTER H2
Технические характеристики:
• Количество защищаемых линий: 1
• Разъемы: BNC (F/F)
• Волновое сопротивление, Ом: 75
• Номинальное рабочее напряжение (Uo): 12 В
• Макс. длительное рабочее напряжение (UC): 14,4 В
• Номинальный ток (IL): 300 мА
• С2 Максимальный разрядный ток (8/20) (Imax): 5 кА
• C2 Номинальный разрядный ток (8/20) (In): 1 кА
• Уровень напряжения защиты при 1 кВ/мкс, С3 (Up): 20 В
• Уровень напряжения защиты при In (Up): 44 В
• Макс. импульсн. рассеиваемая мощность (Робр): 600 Вт
• Время срабатывания (tA): < 30 нc
• Вносимое сопротивление на линию (R): 10 Ом
• Паразитная емкость (С): < 27 пФ
• Рабочая температура (υ): 40...+80 °C
• Степень защиты в соответствии с ГОСТ 14254: IP20
• Монтаж: монтажная панель
• Материал корпуса: Polyamide PA6
• Цвет корпуса: черный
• Категория в соответствии с ГОСТ IEC 61643-21-2014: A2, B2, C2, C3, D1
• Номер по каталогу: 403 025
Бренд | Hakel |
Исполнение | Для помещений |
Тип разъема | Автомат |
Количество полюсов | 1P |
Импульсный ток (макс.) | 5 кА |
Уровень напряжения защиты (Uр) | 44 В |
Максимальное рабочее напряжение (Uc) | 14.4 В |
Материал корпуса | Пластик |
Тип монтажа | Накладной |
Рабочая температура | от -40°С до +80°С |
Страна производства | Россия |
Функция «Быстрый заказ» позволяет покупателю не проходить всю процедуру оформления заказа самостоятельно. Вы заполняете форму, и через короткое время вам перезвонит менеджер магазина. Он уточнит все условия заказа, ответит на вопросы, касающиеся качества товара, его особенностей. А также подскажет о вариантах оплаты и доставки.
По результатам звонка, пользователь либо, получив уточнения, самостоятельно оформляет заказ, укомплектовав его необходимыми позициями, либо соглашается на оформление в том виде, в котором есть сейчас. Получает подтверждение на почту или на мобильный телефон и ждёт доставки.
Оформление заказа в стандартном режиме
Если вы уверены в выборе, то можете самостоятельно оформить заказ, заполнив по этапам всю форму.
Заполнение адреса
Выберите из списка название вашего региона и населённого пункта. Если вы не нашли свой населённый пункт в списке, выберите значение «Другое местоположение» и впишите название своего населённого пункта в графу «Город». Введите правильный индекс.
Доставка
В зависимости от места жительства вам предложат варианты доставки. Выберите любой удобный способ. Подробнее об условиях доставки читайте в разделе «Доставка».
Оплата
Выберите оптимальный способ оплаты. Подробнее о всех вариантах читайте в разделе «Оплата»
Покупатель
Введите данные о себе: ФИО, адрес доставки, номер телефона. В поле «Комментарии к заказу» введите сведения, которые могут пригодиться курьеру, например: подъезды в доме считаются справа налево.
Оформление заказа
Проверьте правильность ввода информации: позиции заказа, выбор местоположения, данные о покупателе. Нажмите кнопку «Оформить заказ».
Наш сервис запоминает данные о пользователе, информацию о заказе и в следующий раз предложит вам повторить к вводу данные предыдущего заказа. Если условия вам не подходят, выбирайте другие варианты.
Если Вы хотите узнать об условиях доставки и оплаты, но не желаете о них читать, то Вы можете позвонить любому нашему сотруднику, и он обязательно Вам поможет.
Покупка за безналичный расчет
При оплате за безналичный расчет наш сотрудник свяжется с Вами, чтобы подтвердить заказ и уточнить сроки и адрес доставки. После оформления заказа сотрудник нашей компании вышлет вам счет, по которому необходимо будет произвести оплату.
После оплаты заказа к Вам приедет наш курьер, который доставит ваш заказ.
Самостоятельно забрать заказ из пунктов самовывоза Вы можете после его оплаты по безналичному расчету. Оплата доставки до пунктов выдачи транспортных компаний производится по тарифам выбранной Вами транспортной компании непосредственно в месте получения заказа.
Самовывоз из офиса нашей компании в Зеленограде, так же возможен после предоплаты по безналичному расчету, и предварительной договоренности с менеджером.
Интернет-магазин выполняет доставку любого товара своей собственной Службой доставки.
Стоимость доставки курьером
Стоимость доставки по Москве, Все товары —750 руб., бесплатная доставка от 25000 руб
Стоимость доставки по Московской области рассчитывается для каждого заказа индивидуально и зависит от суммарного веса товаров заказа и удаленности адреса доставки.
Время доставки
Время доставки согласовывается с менеджером Службы доставки, который обязательно свяжется с вами сразу после того, как вы разместите свой заказ.
Для осуществления доставки в регионы России мы пользуемся услугами компаний СДЭК, ЖелДорЭкспедиция, Автотрейдинг, Деловые Линии. В таком случае, указанными кампаниями взимается стоимость доставки по их внутренним тарифам с заказчика при получении товара.
Самовывоз
Забрать товар самостоятельно и абсолютно бесплатно можно только по адресу: Москва, Зеленоград, Панфиловский проспект, дом 10.
Забрать товар самовывозом можно по любому из адресов самовывоза указанных здесь, стоимость доставки до пункта самовывоза рассчитывается для каждого заказа по тарифам транспортных компаний.







