Устройства защиты от грозы и перенапряжений Hakel в Барнауле
3——
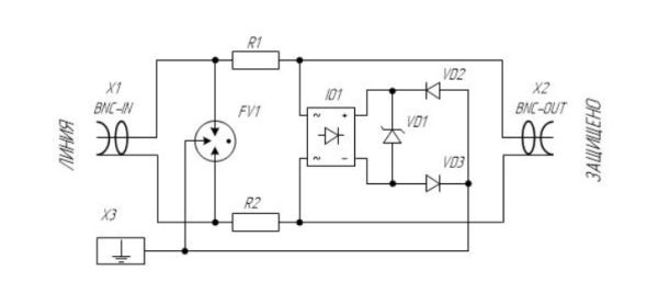
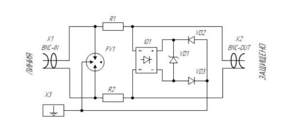
Устройства защиты от грозы и перенапряжений
Монтажные шкафы и стойкиКоммутационное оборудованиеИсточники бесперебойного питанияСтабилизированные источники питанияПреобразователи напряженияАккумуляторыКабельная продукцияКабеленесущие системыКомпьютеры и серверыМониторыЖесткие дискиКарты флэш памятиРазъемыРаспаячные коммутационные коробкиКрепежные изделияСтроительные смеси
Фильтр по параметрам
Ваш менеджер
Артем Завьялов8 (925) 009-71-93
Задать вопрос







